Featured image of post Kasa Hs200 Wiring Diagram

Kasa Hs200 Wiring Diagram

This is a first for me so please don't judge.

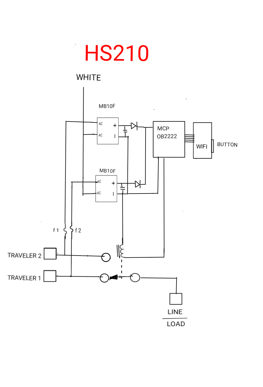
Kasa Hs200 Wiring Diagram / Hs 200 needs two black wires.

Built with Hugo Cuy
Theme Reang Cuy v.%!(EXTRA string=2.0.1) designed by Ngopi24Jam.cuy